Разводка электрическая в квартире. Делаем электрику в квартире
- Разводка электрическая в квартире. Делаем электрику в квартире
- Разводка электрики в частном доме. Необходимые инструменты для работы
- Разводка электрики на кухне. Советы по электропроводке на кухне
- Электрика в квартире советы. Монтаж электропроводки в квартире своими руками — пошаговая инструкция
- Видео электропроводка в квартире. Проводка в квартире своими руками. Схемы.
Разводка электрическая в квартире. Делаем электрику в квартире
Разводка электрики в квартире — это один из основных этапов ремонтно-строительных работ, который позволяет обеспечить надежное и бесперебойное электроснабжение всего помещения в соответствии с действующими требованиям ПУЭ, ПТБ и ПТЭЭП.

Поскольку от качества выполнения проводки в квартире своими руками зависит не только ваша личная безопасность, но и сохранность вашего имущества, лучше поручить выполнение данной услуги узкоспециализированной электромонтажной организации с многолетним опытом. Если же Вы считаете, что справитесь с данным делом самостоятельно, рекомендуем полностью прочитать данную статью, в которой будет подробно описано:
- Тип кабельно-проводниковой продукции под каждую задачу.
- Рекомендуемое расстояние до розеток и выключателей от пола.
- Количество автоматических выключателей или устройств защитного отключения для защиты потребителей.
- Нюансы при штроблении стен.
- Способ прокладки кабельно-проводниковой продукции.
- Рекомендуемое количество розеток в каждой комнате.
- Наилучших производителей электротехнической продукции и еще многое, и многое другое.
С чего лучше начать электромонтажные работы в квартире
Как правило, электрика в квартире начинается с этапа планирования. Что это значит? Для того чтоб выполнить грамотно замену электропроводки, протянуть новые провода недостаточно. Первостепенно необходимо определить места установки розеток, выключателей, бытовой техники и так далее.
Если не выполнить грамотную расстановку коммуникаций будет очень неприятно, когда после завершения строительных или ремонтно-отделочных работ какие-то розетки будут находится за шкафами или кроватью, а выключатели будут расположены или слишком высоко, или слишком низко.
Конечно в таких ситуациях есть выход! Это подключение удлинителей, однако возникает естественный вопрос — зачем тогда нужна была замена электропроводки если Вы постоянно будете спотыкаться об них?
Первое что необходимо выполнить перед началом ремонта — разработать план или заказать дизайн-проект. В этом плане нужно расчертить где Вы планируете расположить шкафы, диваны, кресла, кровати, шкафы, бытовую технику и так далее.
Основные правила хорошего плана
- Все розетки должны располагаться на высоте 30 см от чистого пола.
- Выключатели должны располагаться не ниже чем 90 см от пола.
- Розетки над рабочей поверхностью в кухне располагаются на высоте 80–100 см от пола.
- На рабочей поверхности необходимо минимум 4–5 розеток для подключения бытовой техники (комбайны, миксеры, блендеры и так далее).
- На кухне необходимо дополнительно предусмотреть розетки под вытяжку, холодильник, стиральную машинку, газовую или электроплиту, вытяжку, теплый пол (при наличии).
- В ванной комнате возле зеркала рекомендуется устанавливать 2–3 розетки герметичного исполнения для подключения фена, электрической бритвы, эпилятора и так далее.
- Также в ванной комнате необходимо предусмотреть розетки для подключения бойлера, теплого пола, стиральной машинки, фильтров для очистки воды.
- В местах где будет установлен телевизор (гостиная, спальня, детская и так далее) рекомендуется монтировать 4–5 розеток, 2–3 из которых будут снабжать оборудование (телевизор, тюнер, игровые приставки и так далее) 1 будет служить для подключения кабеля «Интернет» и еще 1-а для подключения антенного кабеля.
- Розетки в спальной комнате необходимо располагать по 2 штуки с каждой стороны кровати для удобства подключения зарядки мобильного телевизора или лампы на тумбочке.
- Также в спальнях рекомендуется монтировать с каждой стороны кровати бра с выключателем возле розетки для создания удобств при чтении книг.
- Выключатели лучше располагать с правой стороны от двери если Вы правша и с левой — если левша.
Разводка электрики в частном доме. Необходимые инструменты для работы
Прежде чем выполнять монтаж электропроводки в частном доме своими руками, нужно подготовить все инструменты и материалы, которые будут использоваться в работе. Не имея понятия об электричестве и хотя бы базовых знаний по его распределению внутри дома, сделать все самостоятельно будет довольно трудно. Тщательная подготовка обезопасит и облегчит процесс.

От счетчика должны исходить самые мощные кабеля, выдерживающие необходимую нагрузку.
Разводка электропроводки в частном доме выполняется с помощью таких инструментов:
- пассатижи;
- шуруповерт;
- штроборез – болгарка с дисками, если проводка будет закладывать внутри бетонных стен;
- молоток;
- зубило;
- ножницы или острый нож для нарезки кабеля;
- рулетка;
- шпатель.
Кроме того, нужно подготовить такие расходные материалы:
- электрический счетчик;
- кабеля различных сечений;
- УЗО – автоматическое устройство защитного отключения;
- клемники;
- розетки, выключатели, установочные коробки под них;
- распределительные коробки;
- алебастровая смесь для закрепления проводов в каналах;
- пластиковые короба – если электропроводка будет наружной;
- саморезы;
- клей.

Чтобы заранее подготовить все необходимые инструменты и материалы, нужно рассчитать, сколько их понадобится в процессе работы.
От электросчетчика должен выходить медный многожильный кабель. В зависимости от сложности и объема электропроводки его подводят к нескольким распределительным коробкам. От них пойдут кабеля более тонкого сечения, рассчитанные на меньшую мощность. Прежде чем начинать монтаж электропроводки в доме, желательно составить подробный план, чтобы рассчитать нужное количество всех элементов и расходных материалов.
Разводка электрики на кухне. Советы по электропроводке на кухне
1. Любую работу по электропроводке на кухне начинайте с прорисовки элементарной электрической схемы. На ней вы должны обозначить все розетки и выключатели, которые хотите иметь на кухне. Расположение розеток должно быть привязано к размещению кухонной мебели и бытовой техники.
2. Запланируйте для электрической плиты,и посудомоечной машины отдельные линии электропитания (они называются группы). Хотелось бы обратить внимание. Линия электропитания плиты должна стать «не прикосновенной» при любых изменений электропроводки на кухне. Не забывайте электрическая плита бытовой прибор, максимально нагружающий электрическую сеть квартиры и если у вас старая квартира, нужна.
3. Электрическая плита, стиральная машина иобязательно должны быть заземлены. То есть для их электропитания нужно проложить электрический кабель, состоящий из трех жил. Кабель нужно проложить от розетки, предназначенной для этих приборов до электрического щита (квартирного или этажного). При этом линии электропитания не должны прерываться и на них нельзя «подвешивать» другие бытовые приборы.
4. Кабели электропроводки должны иметь три жилы. Каждая жила должна быть жесткой (одножильной) и иметь для кухни диаметр не ниже 2,5 мм.
5. При работе по электропроводке во всех розетках и электрощите соблюдайте одинаковую цветность жил электрокабеля. По правилу синий провод это рабочий ноль, коричневый провод это фаза, желто-зеленый это заземление. Эту цветность проводов нужно поддерживать во всех коммутационных соединениях (розетках, светильниках и т.д.)
Еще 5 советов электрика
6. Электропроводка кухни должна состоять из следующих групп: электроплита, стиральная машина, посудомоечная машина,2 группы розеток для бытовых приборов, освещение. Такое разбиение позволяет максимально быстро и точно.
7.. Розетки на рабочей стене( с мебелью) принято располагать на высоте 100 мм. от пола до верха розетки. Розетки на кухонном фартуке нужно размещать на высоте 1,0 метра для стандартных рабочих столов и 1015 мм для высоких кухонных столов. А лучше воспользоваться своим планом расcтановки кухонной мебели и соблюдать .
8. Электропроводку на кухне лучше выполнять в скрытом виде, в штробах. Скрытаяи открытаяэто предпочтительные виды электропроводки на кухне.
9. Категорически запрещено, использовать в качестве заземления металлические трубы коммуникаций и арматуру стен.
10. Не забывайте о прокладке слаботочной электропроводки: телефонной линии и кабеля телевизионной антенны. Не прокладывайте слаботочные кабели в пучках электропроводки.
Электрика в квартире советы. Монтаж электропроводки в квартире своими руками — пошаговая инструкция

Если вы покупаете квартиру в старом доме или в новостройке, там уже будет проведено электричество и подключены розетки с выключателями. И до покупки недвижимости вы никак не сможете повлиять на их местоположение. Но как только вы становитесь собственником жилья, то имеете право переделать проводку в квартире своими руками совсем по-другому. Конечно же, это процесс длительный, сложный и материально затратный. Пытаясь как-то сэкономить, многие задаются вопросом – реально ли в новом жилье сделать всю электрическую часть самим? Реально, если вы не лентяи, неплохо учились в школе, дружите с физикой и электротехникой. Так что тема у нас сегодня актуальная – электропроводка в квартире своими руками. Пошаговая инструкция от составления схемы до монтажа проводов вам поможет.
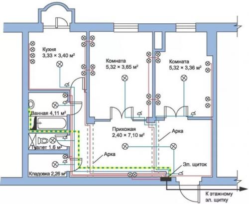
Начало всех работ — схема

Хотелось бы начать этот раздел с аналогии. Что является основой для хорошего крепкого дома? Конечно же, фундамент. Так вот, своеобразным фундаментом надёжного и качественного электроснабжения является грамотно составленная схема электропроводки в квартире. Многие совершенно напрасно этим пренебрегают и на это есть веские причины:
- Во-первых, монтаж электропроводки в квартире вам будет делать гораздо легче, когда на схеме отображается практически конечный результат. Согласитесь, это довольно редко, когда на первом этапе ремонта люди могут представить себе, что получится в конце. А с электрической схемой это возможно, потому что на ней будут отображены все коммутационные аппараты, элементы освещения и стационарные бытовые электроприборы.
- Во-вторых, схема электрической проводки в квартире поможет вам составить чёткий план выполнения работ – с чего начать монтаж проводки, в каком направлении двигаться, что оставить на завершающий этап.
- В-третьих, когда у вас на руках есть готовая схема расположения элементов электрики в квартире, можно легко определиться с количеством материалов – розеток, выключателей, распределительных коробок, подрозетников, проводов, кабелей.
- И самое главное, когда уже будут полностью окончены монтажные и ремонтные работы, у вас останется схема разводки электропроводки в квартире. Ни в коем случае её не выбрасывайте. Если понадобится просверлить где-то в стене отверстие под картину или фоторамку, вы достанете схему и посмотрите, каков путь пролегания проводов, чтобы не напороться и не повредить токопроводящую жилу. Также многие заклеивают иногда распределительные коробки обоями, чтобы не портить внешний вид комнаты. Вообще-то этого делать нельзя, но если уж и заклеили, вы всегда сможете глянуть на схеме, где находится коробка. При необходимости каких-то работ, срежете кусочек обоев, получите доступ к коробке, а потом заклеите вновь.